LLAVE ELECTRONICA BOOST CONTROLLER, CON CONTROL REMOTO.
LLAVE ELECTRONICA BOOST CONTROLLER, CON CONTROL REMOTO.
BOOST CONTROLLER GREDDY PROFEC B CON CONTROL REMOTO, ¿ COMO FUNCIONA EL CONTROL REMOTO ? ESTE CONTROL REMOTO SE CONECTA POR LA PARTE DE ATRAS DEL BOOST CONTROLLER, EL FUNCIONAMIENTO ES QUE TE PASA DE LO BOOST A HI BOOST CON SOLO APRETAR EL BOTON, POR EJEMPLO SI ANDAS 15 LIBRAS EN LO BOOST Y 20 EN HI EL PASE DE POTENCIA ES INMEDIATO ES MUY SIMILAR COMO PEGAR UN BOTONAZO DE NITRO, EL BOTON GENERALMENTE SE PONE EN LA MANIVELA PARA QUE SEA FACIL EL BOTONAZO. EL PRECIO ES DE $450 TELEFONO 8380-03-70 DAVIS
- Adjuntos
-
- 100_9591.JPG (32.61 KiB) Visto 664 veces
-
- 100_9590.JPG (39.76 KiB) Visto 664 veces
-
- 100_9589.JPG (37.91 KiB) Visto 664 veces
-
- 100_9588.JPG (25.87 KiB) Visto 663 veces
-
- 100_9587.JPG (45.15 KiB) Visto 664 veces
-
- 100_9586.JPG (27.63 KiB) Visto 663 veces
Re: LLAVE ELECTRONICA BOOST CONTROLLER, CON CONTROL REMOTO.
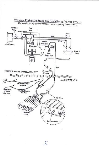
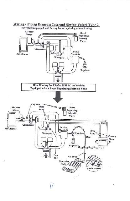
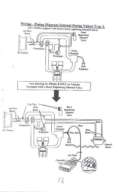
INSTALACION ES MUY SENCILLA Y MANEJAR EL BOOST CONTROLLER TAMBIEN.
- Adjuntos
-
- PROFEC B.jpg (24.69 KiB) Visto 632 veces
-
- 02.jpg (25.45 KiB) Visto 632 veces
-
- 03.jpg (20.6 KiB) Visto 632 veces
-
- 04.jpg (23.68 KiB) Visto 632 veces
-
- 05.jpg (30.37 KiB) Visto 631 veces
-
- 06.jpg (19.06 KiB) Visto 631 veces
-
- 07.jpg (19.73 KiB) Visto 631 veces
-
- 08.jpg (20.44 KiB) Visto 631 veces
-
- 09.jpg (26.96 KiB) Visto 630 veces
-
- 10.jpg (31.12 KiB) Visto 631 veces
Última edición por davis el 06 Dic 2008 08:17, editado 1 vez en total.
Re: LLAVE ELECTRONICA BOOST CONTROLLER, CON CONTROL REMOTO.
CONTINUA
- Adjuntos
-
- 11.jpg (31.41 KiB) Visto 629 veces
-
- 12.jpg (31.89 KiB) Visto 628 veces
-
- 13.jpg (33.8 KiB) Visto 627 veces
-
- 14.jpg (33.58 KiB) Visto 627 veces
-
- 15.jpg (27.06 KiB) Visto 627 veces
Re: LLAVE ELECTRONICA BOOST CONTROLLER, CON CONTROL REMOTO.
ASI QUEDA EL BOTON DE CONTROL REMOTO EN LA MANIVELA.
- Adjuntos
-
- CONTROL REMOTO GREDDY.jpg (17.13 KiB) Visto 616 veces
Re: LLAVE ELECTRONICA BOOST CONTROLLER, CON CONTROL REMOTO.
ESCUCHO OFERTAS
Re: LLAVE ELECTRONICA BOOST CONTROLLER, CON CONTROL REMOTO.
mae todavia esta
Re: LLAVE ELECTRONICA BOOST CONTROLLER, CON CONTROL REMOTO.
SE VENDIO, PURA VIDA GRACIAS

